產品詳情
紐扣制品打磨粉塵廢氣處理案例:
東莞華星紐扣制品有限公司位于東莞市鳳崗鎮。該公司在生產過程中有拌料、固化、切削打磨以及研磨工序,這些工序產生了揮發性的有機廢氣、粉塵和打磨廢水。。
本項目需處理的廢氣一樓的拌料固化和二樓的切削打磨的廢氣。
拌料固化產生的屬于揮發性的有機廢氣,通過車間內合理布管,由引風機抽至車間外處理后排放,處理能力為18000m3/h,系統設于車間樓頂。
二樓的切削打磨屬于粉塵廢氣,打磨拋光時所產生的粉塵通過收集由引風機抽至車間外。本方案設計設粉塵廢氣處理系統二套,處理能力為15000m3/h,系統設于車間一樓。
研磨廢水,產生量5噸/天,主要污染物為SS,經三級折流沉淀池和砂濾過濾后經提升泵回用至車間生產使用。
根據華星公司的實際情況和以往的相關經驗,我們工程師決定使用旋風除塵器處理打磨拋光粉塵,活性炭吸附塔處理有機廢氣,折流式沉淀池處理廢水。我司主要負責廢氣治理方面,以下,我們來簡單介紹下活性炭吸附塔、旋風除塵器的工作原理。
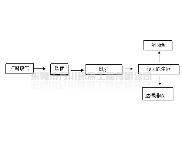
旋風除塵器工作流程圖 
旋風除塵器工作原理:
旋風除塵器是是利用旋轉氣流產生的離心力使灰塵從空氣中分離開,用于處理至今大于5-10um的灰塵,性能穩定處理效果好、操作維護方便,壓力損失中等,粉塵治理工藝成熟安全,可用于各種材料制造,能用于高溫高壓。


活性炭吸附塔工作流程圖
活性炭吸附塔工作原理:
活性炭吸附塔是利用活性炭的吸附性質,當廢氣與大表面的多孔性活性炭相接觸,廢氣中的污染物被吸附在活性炭固體表面,從而與氣體混合物分離,達到凈化的目的。
該廠廢氣經治理后達到廣東省地方標準《大氣污染物排放限值》(DB44/27-2001)第二時段二級排放標準,并通過了環保驗收。
東莞市萬川環保工程有限公司是自主設計、研發環保設備的廠家,并可提供環保工程安裝的綜合性環保公司,已在環保局備案,可為各企業辦理環保評估等手續。了解更多活性炭吸附塔、旋風除塵器的相關信息,可以致電0769-22627330咨詢。

0769-22627330
服務熱線:0769-22627330
聯系電話:15876993318
公司傳真:0769-22627660
公司郵箱:dgwanchuan@126.com
公司地址:廣東省東莞市東城區牛山新村寶慶工業園B區






0769-22627330